English
当前所在位置:首页 > 资讯中心 > 低能耗膜法废水回用工艺

低能耗膜法废水回用工艺

发布日期:2021-05-24

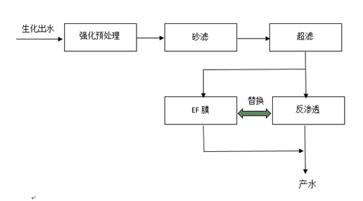
工艺介绍:

以易膜自主研发的超滤膜和EF系列膜为核心,通过强化膜前预处理保障整个系统的稳定运行。砂滤前增加强化预处理,可以有效减缓超滤的污堵,提高系统稳定性;超滤采用自产膜,低通量设计保证运行稳定;EF膜和反渗透膜根据不同的进水水质和产水要求可以相互替换;

采用反渗透膜脱盐率高,产水水质好;回收率较低,能耗略高

采用EF膜脱盐率可调,根据客户不同的用水要求可以在50~95%之间调整,产水盐分比反渗透稍高但不影响脱色和脱COD,回收率高,能耗低。


工艺流程:


应用领域:

造纸废水、印染废水、焦化废水、园区再生水。

  • 免责声明
  • 隐私保护
  • 网站地图

Copyright 2020 億彩. All Rights Reserved.. 浙ICP备17005741号-1.

MBR污水提标及回用技术
浸没式超滤饮用水净化工艺
低能耗膜法废水回用工艺
高含盐零排放集成工艺
膜法污水深度处理及再生回用
国产反渗透膜的运行分离原理是什么
反渗透膜设备膜产生不达标的一些问题简要分析
如何为工业纳滤膜制定污染防控方案呢
极低压反渗透膜清洗的具体办法
常用的UF超滤膜清洗方法你都知道哪些
家用反渗透膜使用后需要维护吗
抗污染反渗透膜装填后需要检查什么
工业反渗透膜和超滤膜之间的区别你了解吗
原来低能耗反渗透膜都应用到了这几个方面
中空纤维超滤膜一般优劣判断及养护知识汇总
极低压反渗透膜应该如何去进行正确保养
分享一套好用的国产反渗透膜的污染和清洗方法
详细分析影响UF超滤膜产水量的4个因素
抗污染反渗透膜的产水效果为何会变差
家用反渗透膜在使用时要注意哪些问题呢
工业反渗透膜在安装时一定要注意哪些事情
分享一套很好用的低能耗反渗透膜保养方法
想不到苦咸水反渗透膜的应用领域竟然这么广泛
低压反渗透膜和普通反渗透膜的区别你都了解多少
其实中空纤维超滤膜的清洗也是要注意方法的
原来反渗透膜设备的使用寿命减短的原因在这里
为什么说RO反渗透膜是净水器的灵魂部件呢
一文详细盘点国产反渗透膜的主要污染种类
3分钟带你详细了解柱式超滤膜组件的设计特点和应用领域
你知道抗污染反渗透膜的主要特点都有哪些吗
使用家用反渗透膜一定要掌握正确的方法才行
中空纤维超滤膜的优劣判断以及影响其寿命的因素都有哪些
让专业人员教你如何正确安装反渗透膜设备的膜元件
关于工业反渗透膜和超滤膜之间有哪些区别你了解吗
让专业人士告诉你国产反渗透膜在哪些情况下需要清洗
这些工业纳滤膜组件的工作原理和结构你都知道吗
备受各行各业青睐的UF超滤膜都有哪些运行特点和用途
从结构设计和产品性能等方面详细分析柱式超滤膜组件的那些特点
分享一份专业人士总结的RO反渗透膜设备的日常操作注意事项
极低压反渗透膜与一般反渗透膜有哪些差距?